
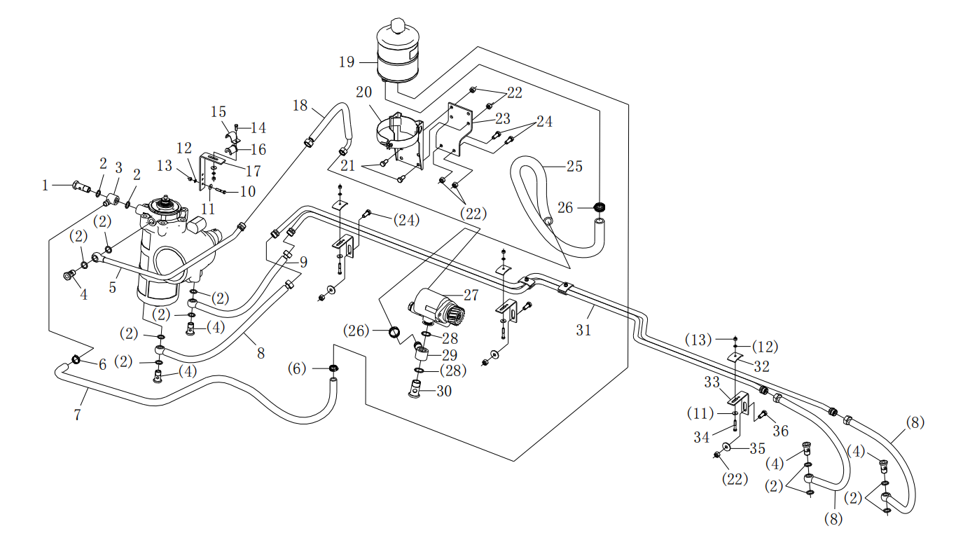
| 21 | Q150B1035 | Hex screw | 1 | |||||||||||||||||||||||||||||||||
| 22 | Q33210 | Locking nut | 2 | |||||||||||||||||||||||||||||||||
| 23 | DZ95259470023 | Bracket | 1 | |||||||||||||||||||||||||||||||||
| 24 | Q150B1035 | Hex screw | 3 | |||||||||||||||||||||||||||||||||
| 25 | DZ9100470044 | Hose | 1 | |||||||||||||||||||||||||||||||||
| 26 | Q67632 | Clip | 2 | |||||||||||||||||||||||||||||||||
| 27 | DZ93319130004 | Hydraulic pump | 1 | |||||||||||||||||||||||||||||||||
| 28 | 190003098031 | Seal-washer | 2 | |||||||||||||||||||||||||||||||||
| 29 | 199100470076 | Ring-joint | 1 | |||||||||||||||||||||||||||||||||
| 30 | 190003962632 | Hollow screw | 1 | |||||||||||||||||||||||||||||||||
| 31 | DZ95319470030 | Delivery line | 1 | |||||||||||||||||||||||||||||||||
| 32 | 118800730187 | Pipe clamp | 3 | |||||||||||||||||||||||||||||||||
| 33 | DZ9118470031 | Bracket | 3 | |||||||||||||||||||||||||||||||||
| 34 | Q150B0630 | Hex screw | 3 | |||||||||||||||||||||||||||||||||
| 35 | Q40206 | Washer | 3 | |||||||||||||||||||||||||||||||||
| 36 | Q150B1035 | Hex screw | 2 | |||||||||||||||||||||||||||||||||